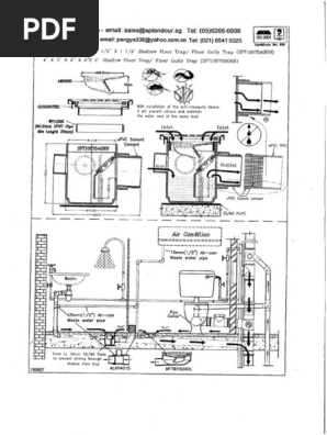
These ss floor trap are designed for use both indoors and outdoors.

Shallow floor trap.
Shallow trap floor and shower drain.
Du bois db10a shower trap with plain grate 76 seal du bois db91a shower trap chrome grate 38 seal.
Hi i am in the process of designing how our bathroom renovation question.
Go search hello select your address best sellers customer service new releases whole foods find a gift registry gift cards amazonbasics sell founditonamazon free shipping shopper toolkit disability customer support.
Subscribe to our newsletter.
Anti blockage test water tightness test.
Try prime en hello sign in account lists sign in account lists returns orders try prime cart.
Du bois db9a shower trap with.
1 16 of 103.
513 shallow floor trap tests the floor trap is crucial towards the functionality of a bathroom.
Does anyone know of a shallow type floor waste gully trap that will fit within 140mm deep floor joiststhe plan is.
When using shallow floor trap it is essential to ensure that it has been tested and meet the following requirements.
Applicable in kitchen bathroom garage dry balcony veranda washing machine area basement toilet where shallow drain is required.
Z1730 9 diameter shallow type heavy duty floor drain is made of stainless steel with integral anchor flange and non tilt grate with plain finish.
Drainmate floor drain 40mm ss square top round holes du bois db10a shower trap with plain grate 76 seal.
The t 58 shallow trap is the perfect technical solution for creating showers in nursing homes clinics hospitals retirement homes and in all environments where the absence of architectural barriers.
The t 58 shallow trap with shower sheet in pvc is the ideal solution for creating floor even showersa guarantee of water tightness and seal.
Shallow trap for shower.
Made of high quality stainless steel.
Z451b 2 shallow trap drain with adjustable strainer.
Z1730 shallow floor drain.
Manufacturers can choose among the conventional p s or shallow floor trap.
Traps shower floor gullies waste pipe fittings overflow pipe fittings wc connectors air admittance valves waste outlet fittings from mcalpine plumbing products.
Shallow Floor Trap Details From Supplier Pdf
Pub Standard Drawings
Sanitary Floor Sinks Josam
Waterproofing Bathroom In Singapore Shower Leak Repairs Le Fong
Smu Pipes
Slim Trench
Garage Floor Drain Ideas Time Tested Technology Askthebuilder Com
Z460b Shallow Body Floor Drain With Side Outlet And Type B
Facility Storm Drainage Plumbing Free Cad Drawings Blocks And
Drainage Products By Metabronze 155mm Round Vinyl Floor Bucket
Facility Storm Drainage Plumbing Free Cad Drawings Blocks And
Alumasc Exteriors Harmer Kessel Drainage By Alumasc Exterior
Garage Floor Drain Ideas Time Tested Technology Askthebuilder Com
Chapter Xiii Floor Drains Yard Drains Cellar Drainers Rain
Stainless Steel Bathroom Grille Shower Drain Floor Drain Trap
Floor Wastes Traps And Vents Branz Build
Overview Valsir
Https Bca Gov Sg Buildabledesign Others Bip2017 08 0069 Econprecast Lw Pdf
Iapmo
Floor Sinks
Shallow Floor Trap Gully
Facility Storm Drainage Plumbing Free Cad Drawings Blocks And
Linear Wet Room Drain Shallow Linear Shower Drain Ccl Wetrooms
Https Www Bca Gov Sg Publications Buildabilityseries Others Prefab Bathroom Unit Pdf
Https Www Pub Gov Sg Documents Frequently Asked Questions Usedwater Pdf
Kitchen Drains Aluline Ltd
Overview Valsir
Mcalpine St90cp10 70 Shallow Shower Trap 90mm 1
Neodrain Linear Shower Drain 12 Inch With Removable Grate
Shallow Shower Gulley Floor Trap My Building Supplies
Eastern Pretech Pte Ltd
Floor Trap Shallow Seal Trap Seals Industrial Area A Ludhiana
Everything You Need To Know About Plumbing Traps
Waterproofing Bathroom In Singapore Shower Leak Repairs Le Fong
Ke Floor Drain Standard Kusel Stainless Products
Shallow Shower Gully Trap For Tiled Or Stone Floor 40000001
Soil Waste Vent Drainage System
Floplast Shallow Bath Trap White 40mm Traps Screwfix Com
Floor Drains Channels Trench
How To Install A Shower Grate
Basket Trap Floor Wastes Sps Drains Pty Ltd
Waterproofing Bathroom In Singapore Shower Leak Repairs Le Fong
Overview Valsir
Https Www Engineeringcivil Com Wp Content Uploads 4770 4770 Pdf
3 Compartment Sink Draining Problem With Grease Trap Terry Love
Stainless Steel Drains Products Kusel Stainless Products
Loline Shallow Floor Drain Contech
Overview Valsir
Low Profile Plastic Grease Interceptor 25 Gpm Grease Traps By
Pvc Finolex Multi Floor Trap For Industrial Id 10879396388
Basket Trap Floor Wastes Sps Drains Pty Ltd
Stainless Steel Drain Strainer Fine Mesh 11 Square By 2 High
Https Www Bca Gov Sg Publications Enhancementseries Others Pbuc3 Pdf
Stainless Steel Floor Drain Buy Bathroom Accessories Kludi Rak
Floor Drains Channels Trench
Usage Of Lightweight Concrete In The Construction Of Pre
Aco Australia Compact Drainage Products And Drainage Solutions
Kitchen Drains Aluline Ltd
Sofia Stainless Steel Floor Trap Turnover Design Shopee Malaysia
Stainless Steel Threshold Drains Linear Trench Drain Emergency
Stainless Steel Drainage Building Drainage Zurn
Bathroom Drain Shower Drain The Superflat Kessel Leading
Bulletin Of The British Museum Natural History Fig 1 Sea
Https Www Scal Com Sg Resources Ck Files Scal 20circular Dfma 20guidebook 20for 20industry 20comment Pdf
Area Drains Building Drainage Zurn
Https Encrypted Tbn0 Gstatic Com Images Q Tbn 3aand9gcrwgl86tumydhmnjjy81wkvlupvsuqu0btc2kmwq7i1 Jd4gvsr Usqp Cau
Product Fp63901
Z451b
Https Www Scal Com Sg Resources Ck Files Scal 20circular Dfma 20guidebook 20for 20industry 20comment Pdf
Stainless Steel Floor Traps
Shower Floor Drain Square Drain Stainless Steel 110mm With Water
Shower Trap 90mm Seal Chrome
Ccl Wetroom S Linear Screed Drain With 55mm Lo Seal Trap The
Top Quality P Trap Floor Trap W Cleanout 17 Ga W Shallow Flange
Fast Flowing Bathroom Floor Drain Stainless Steel Cover Long
Pvc Finolex Multi Floor Trap For Industrial Id 10879396388
Drainage Products By Metabronze Shallow Body Bucket Trap
Waterproofing Bathroom In Singapore Shower Leak Repairs Le Fong
Jay R Smith 2020 T02 B05 Cp 2 Shallow Trap Floor Drain Body With
Shower Floor Drain Square Drain Stainless Steel 110mm With Water
Waterproofing Bathroom In Singapore Shower Leak Repairs Le Fong
Shallow Floor Trap
Stainless Steel Floor Drain Universal Kessel For Showers
Meeting Strict Building Regulations With The Shallow Lo Seal Trap
Stainless Steel Floor Trap Cover Buy Stainless Steel Floor Trap
Kitchen Drains Aluline Ltd
Https Www Pub Gov Sg Documents Frequently Asked Questions Usedwater Pdf
Kitchen Drains Aluline Ltd
Bathroom Drain Shower Drain The Ultraflat Kessel Leading
Mcalpine Vsg1t6ss Shallow Trap For Tiled Floor Wet Room Color
Cabinetsforbathrooms Mcalpine Vsg1t6ss Shallow Trap For Tiled
Shallow Floor Trap
Linear Wet Room Drain Shallow Linear Shower Drain Ccl Wetrooms
Exposed Ultra Shallow Bath Trap In Chrome 11 2
Soil Waste Vent Drainage System
Gully Trap
Floor Wastes Traps And Vents Branz Build
Linear Wet Room Drain Shallow Linear Shower Drain Ccl Wetrooms